尊龙凯时[AG]集团官网尊龙凯时

股票代码
688103
您现在的位置:首页 >> 产品介绍 >> 氢闸流管-GL109
氢闸流管-GL109
产品名称:氢闸流管-GL109
产品型号:GL109
注:所列参数均为典型产品规格,仅供选型参考.如有更新,恕不另行通知。需要更多技术支持,请与国力联系。
氢闸流管-GL109  下载
产品详细内容介绍

GL109产品介绍

注:所列参数均为典型产品规格,仅供选型参考.如有更新,恕不另行通知。需要更多技术支持,请与国力联系。

氢闸流管
阳极参数
峰值阳极正向电压: 12kV
峰值阳极电流: 3000A
峰值反向阳极电流: 1500A
平均阳极电流: 100mA
阳极电流上升速率: 50kA/s (见注解1)
阳极耗散因子: 18×109 VApps
脉冲功率: 18MW
第二栅极参数
空载触发电压: 500V ~ 1500V
脉冲宽度: 1 us ~ 2 us
脉冲上升速率: 5kV/μs
峰值反向电压: 200V max
负偏压: 0V~-150V
栅极电路阻抗: 50Ω~200Ω
脉冲延迟时间: 0.5μs ~2μs
第一栅极脉冲参数
空载脉冲电压: 500V ~ 1500V
脉冲宽度: 2us min
脉冲上升速率: 1KV/us
峰值反向电压: 200V max
驱动电流: 1A ~ 3A
第一栅极直流参数
直流电压: 75V~150 V
直流电流: 50mA~150 mA
加热电压、电流
阴极加热电压: 6.3V±5%Vac
阴极加热电流: 5.0A~7.0A
储氢器加热电压: 6.3V±5%Vac
储氢器加热电流: 1.0A~1.5A
预热时间: 5min
机械参数
安装位置: 任意位置 (见注解2)
净重: 约500g
外形及安装尺寸: 见外形图
冷却方式: 自然冷却或风冷(见注解3)

注释 

1. 在脉冲幅度26%上升到70%时间内,阳极电流的变化量除以脉冲上升时间所得的商。 
2. 闸流管安装时必须利用阴极安装法兰固定,首选的安装方向是阳极向上的轴向垂直安装,轴向水平安 
装也是允许的,但最好不采用阳极朝下的轴向垂直安装方式。 
3. 闸流管工作时,陶瓷外壳、阳极和栅极部位的温度不得超过150℃,阴极安装法兰和阴极底盘部位的温 

度不得超 过120℃。


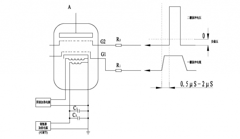
电极接线示意图

氢闸流管电极接线示意图

R1 一栅串联电阻,12W线绕玻璃釉电阻,与栅极电路阻抗相匹配 
R2 二栅串联电阻,12W线绕玻璃釉电阻,与栅极电路阻抗相匹配 
C1 储氢器保护电容,耐压≥500V,1000pF低感电容 
C2 储氢器保护电容,耐压≥500V,电容量1μF


上一篇: 氢闸流管GL1689 下一篇: 氢闸流管-GL8613
走进国力 公司动态 产品展示 服务中心 尊龙凯时
扫描进入官方微信

扫描进入国力智选
公司简介
企业文化
企业历程
资质认证
公司荣誉
公司新闻
行业新闻
真空电容器
直流接触器
交流接触器
高压继电器
真空灭弧室
磁控管系列
服务承诺
销售咨询
联系方式
人才招聘
公司地址:中国江苏省昆山市西湖路28号
总机热线:+86-0512-36872111
公司邮箱:marketing@farequan.net(销售)
     audit@farequan.net(廉洁举报)
公司传真:+86-0512-36872122 / +86-0512-57777020
销售服务热线:400-9280-680
Copyright @ 2013-2024 尊龙凯时电子科技股份有限公司(farequan.net) All Rights Reserved. 苏ICP备57242775